电子凸轮的实际应用 电子齿轮与电子凸轮的原理与应用

小编头像

小编

管理员

发布于:2026年04月14日

96 阅读 · 0 评论

电子齿轮与电子凸轮的原理与应用

电子齿轮与电子凸轮:工业自动化中的精密运动控制

在工业自动化领域,运动控制技术是实现高效、精确生产的关键。其中,电子齿轮和电子凸轮作为重要的运动控制元件,以其独特的原理和广泛的应用,成为现代工业自动化系统中不可或缺的一部分。

电子齿轮的原理与应用

电子齿轮,顾名思义,是一种通过电子方式模拟机械齿轮功能的装置。它不需要物理的齿轮接触,而是通过软件设置来实现两个轴之间的精确传动比。这一功能在数控机床等需要精确位置控制的设备中尤为重要。

电子齿轮的工作原理基于脉冲计数和比例控制。数控系统发出进给指令脉冲,电子齿轮通过检测这些脉冲并根据预设的传动比进行转换,从而控制伺服电机的精确定位。通过这种方式,电子齿轮能够在不改变机械传动链的情况下,实现不同的控制精度。其优点在于灵活性和可调整性,可以根据实际需求随时更改传动比,满足多样化的生产需求。

电子凸轮的原理与应用

电子凸轮,则是一种利用软件模拟机械凸轮运动轨迹的装置。它利用构造的凸轮曲线来模拟机械凸轮与主轴之间的相对运动,从而实现对伺服电机或步进电机的精确控制。

电子凸轮的工作原理基于凸轮曲线的数字化和程序化。用户通过构造凸轮曲线,将机械凸轮的运动轨迹转化为数字指令,这些指令被输入到电子凸轮控制器中。控制器根据指令控制伺服电机或步进电机的运动,使其按照预定的轨迹进行运动。这种方式不仅提高了控制的精度和灵活性,还大大简化了机械结构,降低了维护成本。

在机械加工、自动化生产线等领域,电子凸轮的应用尤为广泛。它可以代替笨重的机械凸轮,实现更精确、更灵活的运动控制。同时,电子凸轮还具备远程控制和实时监控等功能,使得生产过程更加智能化和高效化。

结语

电子齿轮和电子凸轮作为工业自动化中的精密运动控制元件,以其独特的原理和广泛的应用,为现代工业生产提供了强有力的支持。随着技术的不断进步和应用领域的不断拓展,电子齿轮和电子凸轮将在工业自动化中发挥更加重要的作用,推动工业向智能化、高效化方向迈进。

案例|维控PLC电子凸轮功能在海绵追切设备上的应用

一、简介

海绵追切设备用于生产线切割部分,根据订单要求长度进行定长切割。设备要求切割速度随生产线速度变化而变化,追剪最高速度30M/min。切割长度可以在运行中更改不用停止再启动。设备有两台切割锯可以任意停用启用。

二、方案 该控制系统主要采用维控人机界面LEVI-102L,PLC主机采用LX3VE-3624MT4H,外加客户提供5000P/R编码器、11KW伺服三个(1个用于跟踪皮带,两个用于带动切割锯)和变频器两个(用于带锯片正反转)。电子凸轮运行方式采用周期性电子凸轮,使用动态生成表格功能进行不停机改变长度。三、程序简要介绍 设备图片:

部分画面:此画面为用于切换的两个长度需要提前配置好,在非运行状态的长度可以修改加减速、同步区。

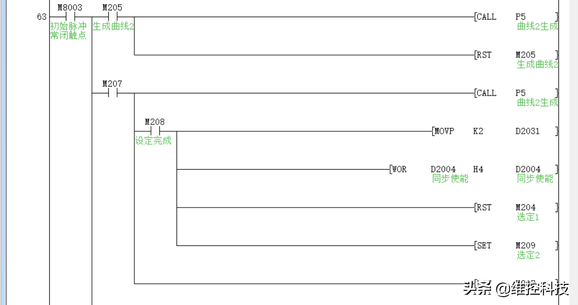
PLC部分程序:配置曲线:用于电子凸轮运行前提前确定曲线1、2位置。

长度选择:用于运行中切换长度,曲线生成失败将不切换长度。

长度1段:

长度2段:

电子凸轮配置、运行部分

三、工程总结 1、该系统可以动态切换长度防止了切换过程中物料的浪费。2、该系统开放性比较好,可以根据客户不同裁切长度、不同的速度客户自己配置参数。3、由于机架原因本系统需要电子凸轮的加减速平滑,否则产生机架晃动。

相关问答

电子凸轮的应用 实例?

是传统凸轮机构的发展,用电子(电磁、电液)驱动的方式来替代以往的机械连接-驱动机构,从传统机械结构看是简化了,但增加了电子(电磁、电液)驱动机构;带来...是...

电子凸轮的 作用?

是传统凸轮机构的发展,用电子(电磁、电液)驱动的方式来替代以往的机械连接-驱动机构,从传统机械结构看是简化了,但增加了电子(电磁、电液)驱动机构;带来...是...

机械凸轮与 电子凸轮的 区别 - ZKSke7GM93 的回答 - 懂得

一、结构不同1、机械凸轮一般是由凸轮、从动件和机架三个构件组成的高副机构。凸轮通常作连续等速转动,从动件根据使用要求设计使它获得一定规律的...

变频器 电子凸轮 怎么用?

变频器电子凸轮是一种用于控制电机运行的装置,它能够通过调整电机旋转速度,实现对电机输出力矩和转速的精确控制。使用变频器电子凸轮需要进行以下步骤:首先...

三菱plc 电子凸轮 控制器的原理及 应用 ?

三菱plc电子凸轮控制器的原理:凸轮控制器的轴配有许多(通常为12个)凸轮板,当手轮通过铰链驱动旋转时,断开或关闭触点。例如:当凸轮处于一个位置(滚子位于凸...

什么是 电子凸轮 ?和机械凸轮有什么不同?

长话短说,机械凸轮,主要是靠在主动轴上按照一定的轨迹设计出来凹凸槽或者轮廓来实现一些指定的机械动作。电子凸轮,主要是主动轮配备编码器,采用上位电子装...

plc 电子凸轮 是什么意思?

plc电子凸轮作为位置传感器,可以通过通讯端口和PC或手持编程器(Handyterminal)进行通信。PC和手持编程器提供给用户编程使用,为用户提供了方便的编程界面。...

西门子1200支持 电子凸轮 吗?

是的,西门子1200支持电子凸轮技术。电子凸轮是一种先进的发动机控制技术,通过电子控制单元(ECU)精确控制气门的开启和关闭时间,以优化燃烧效率和动力输出。...

什么叫 电子凸轮的 耦合?

电子凸轮的耦合是指在机械系统或自动化系统中,凸轮与电子控制系统之间的相互作用和关联。凸轮是一种机械装置,通常用于将旋转运动转换为线性或滑动运动。通过...

电子凸轮 曲线算法?

是一种数字签名算法,它用于对数据进行加密。它基于椭圆曲线密码体制(ECC),其中一条椭圆曲线是由一组整数组成的未知函数。当有两个相关的秘钥时,一个秘钥可...

标签:

相关阅读