脉冲电子围栏应用范围 张力式电子围栏和脉冲式电子围栏的区别与使用场合

小编头像

小编

管理员

发布于:2026年04月14日

100 阅读 · 0 评论

张力式电子围栏和脉冲式电子围栏的区别与使用场合

如今,电子围栏凭借误报率低、威慑力强、安全系数高、外形美观等诸多优势成为了周界防范领域的“新宠”。无论是校园、小区还是监狱、看守所,电子围栏都会发挥极大优势,保障各单位的安全运行。电子围栏又分为张力电子围栏和脉冲电子围栏,各自的功能不一样,应用的场合也不尽相同。对于用户来说,如何选择合适的电子围栏产品呢?

首先,我们需要弄清楚脉冲电子围栏和张力电子围栏的原理和功能。

脉冲电子围栏工作原理为:围栏主机高压输出端向前端围栏发出高压或低压脉冲电压,脉冲电压在前端围栏上形成回路回传至主机的接收端口,脉冲电子围栏主机通过检测前端围栏上的回路正常与否,并根据围栏状态发出报警信号。如果入侵者攀爬、剪断电子围栏则会导致脉冲回路断路或短路的状况,从而引发主机报警。

脉冲电子围栏在小区、军队、机场、监狱等场合有着广泛的应用。

张力电子围栏拥有特殊的传感器和控制处理设备,能通过钢绳上微小的力的变化,判断入侵者攀爬或剪断钢丝的动作行为。当探测器探测到张力的变化达到预先设置的报警要求时,控制处理设备便发出报警信号,该信号通过传输线送达监控中心,值守人员可通过报警管理软件界面上自动弹出的报警对话框了解事发现场的警情类型,并作出及时处理。

张力电子围栏不带任何电压,安全系数更高,不产生火花,同时,也能起到一定的阻挡作用。在中小学、幼儿园等教育场所及天然气、油罐区等易燃易爆场所有着广泛的应用空间。

在未来的发展中,要求电子围栏的设计更加智能化和人性化,以便使其能辨别出非恶意触摸和恶意触摸间的区别,从而避免产生误伤和间接伤害;另外,由于电子围栏是周界防入侵报警系统的眼睛和耳朵,则要求周界防入侵报警系统对电子围栏应定时进行巡检。

同时报警管理中心应具备对各下级设备进行定时巡检的功能,以便能随时掌握周界安防入侵报警系统的运行情况,这是提高系统可靠性的重要方法之一。

另外,在未来的发展趋势中,可大大加强远程控制技术在电子围栏中的应用,其不仅可提升电子围栏技术水平和产品品质档次。还可根据实际应用为用户提供极大的方便,主要远程控制功能包括远程程序升级,远程数据采集,远程数据更新,远程参数设置和远程联动控制等。

「技术干货」弱电技术员要知道的9种脉冲电子围栏联网方式

目前防盗报警系统中的电子围栏报警,占市场主流的还是脉冲电子围栏系统,作为弱电施工人员对脉冲电子围栏报警系统有多少种联网方式你知道吗?知道电子围栏怎么跟视频监控联动吗?知道怎么走网络交换机信号吗?知道怎么走光纤网络吗?下面给大家一一介绍:

一、使用脉冲电子围栏专用键盘联网

1、每一台脉冲电子围栏键盘最多可以连接16台单防区电子围栏主机(或者8台双防区电子围栏主机),单条RS485总线长度使用时不超过1200米。此时,信号线型号推荐使用:RVVP2*1.0或者RVS2*1.0,电源线型号推荐使用:RVV2*1.0或RVS2*1.0。

2、每一台脉冲电子围栏键盘最多可以连接16台单防区电子围栏主机(或者8台双防区电子围栏主机),如果RS485总线长度超过1200米时,可以在距离电子围栏控制键盘1200米处,增加一只RS485中继器,这时,总线长度又延长了1200米,即单条RS485总线使用时最长不超过2400米。此时,信号线型号推荐使用:RVVP2*1.5或者RVS2*1.5,电源线型号推荐使用:RVV2*1.5或RVS2*1.5。

二、使用脉冲电子围栏专用管理软件联网

1、每套脉冲电子围栏报警管理软件通过RS232/RS485转换模块后,最多可以连接16台单防区电子围栏主机(或者8台双防区电子围栏主机),单条RS485总线长度使用时不超过1200米。此时,信号线型号推荐使用:RVVP2*1.0或者RVS2*1.0,电源线型号推荐使用:RVV2*1.0或RVS2*1.0。

2、每套脉冲电子围栏报警管理软件通过RS232/RS485转换模块后,最多可以连接16台单防区电子围栏主机(或者8台双防区电子围栏主机),如果RS485总线长度超过1200米时,可以在距离电子围栏控制键盘1200米处,增加一只RS485中继器,这时,总线长度又延长了1200米,即单条RS485总线使用时最长不超过2400米。此时,信号线型号推荐使用:RVVP2*1.5或者RVS2*1.5,电源线型号推荐使用:RVV2*1.5或RVS2*1.5。

三、同时使用脉冲电子围栏控制键盘和脉冲电子围栏报警管理软件联网

电子围栏控制键盘的RS485输出接口,一方面通过RS232/RS485转换模块连接电脑,另一方面通过信号线连接脉冲电子围栏主机,每条RS485总线最多可以连接16台单防区脉冲电子围栏主机(或者8台双防区脉冲电子围栏主机),RS485总线长度不能超过1200米,此时,信号线型号推荐使用:RVVP2*1.0或者RVS2*1.0,电源线型号推荐使用:RVV2*1.0或RVS2*1.0。

如果RS485总线长度超过1200米,要加一只RS485中继器(有源型)延长总线长度最远到2400米,此时,信号线型号推荐使用:RVVP2*1.5或者RVS2*1.5,电源线型号推荐使用:RVV2*1.5或RVS2*1.5。

四、使用脉冲电子围栏键盘跟视频监控联动

1、当脉冲电子围栏防区数小于等于8时,可以使用一块8路的继电器联动模块。报警时,第1防区的报警信号跟8路继电器联动模块的第1路开关量相对应,其余路数相同道理。然后每1路开关量跟视频矩阵对应的输入接口连接。

2、当脉冲电子围栏防区数小于等于8时,可以使用一块8路的继电器联动模块。报警时,第1防区的报警信号跟8路继电器联动模块的第1路开关量相对应,其余路数相同道理。然后每1路开关量跟视频矩阵对应的输入接口连接。

五、使用网络交换机和TCP/IP转RS485模块组网

当一个项目需要使用2路RS485信号时,可以采用:电脑管理软件------网络交换机--------TCP/IP转RS485模块的方式实现。每路RS485总线最长1200米,加RS485中继器后,单路RS485总线最长2400米。2路RS485总线(在不加RS485中继器时)加起来信号线长度可以到2400米,如果每路RS485总线都各加一只RS485中继器,则信号线长度最长4800米。

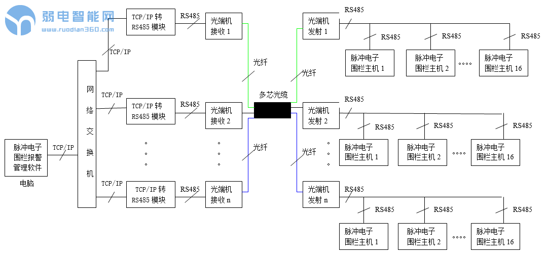
六、使用网络交换机、TCP/IP转RS485模块和光端机组网

当某项目周界长度大于5000米时,或者周界防区距离监控中心超过5000米时,都需要利用光端机传输RS485信号,每一路RS485都可以连接最多16个防区。光端机发射机和光端机接收机之间可以使用光缆连接,光缆长度最多可以达到18KM。

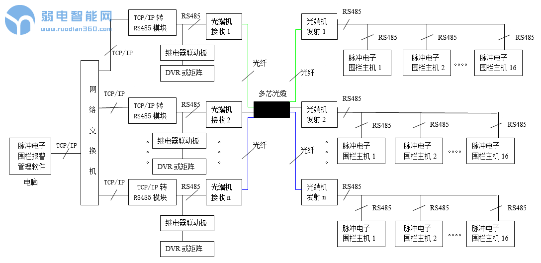
七、使用网络交换机、TCP/IP转RS485模块、继电器联动板和光端机组网

当某项目周界长度大于5000米时,或者周界防区距离监控中心超过5000米时,都需要利用光端机传输RS485信号,每一路RS485都可以连接最多16个防区。光端机发射机和光端机接收机之间可以使用光缆连接,光缆长度最多可以达到18KM,同时使用8路继电器联动板可以实现跟视频监控系统的联动。

八、使用公用电话网方式完成报警信号的传输接收和管理

当需要周界安防保护的场所距离上级监控中心非常远,不能够施工布线进行有线报警信号传输的情况下,可以借助公用电话网进行报警信号的传输接收和管理。每一台SK-239K电话联网报警主机最多可以连接8个有线防区和8个无线防区。

九、使用GSM/CDMA无线方式完成报警信号的传输接收和管理

当需要周界安防保护的场所距离上级监控中心非常远,不能够施工布线进行有线报警信号传输的情况下,可以借助GSM/CDMA进行报警信号的传输接收和管理。每一台SK-239K型GSM/CDMA短信报警主机内置一张手机卡,最多可以连接8个有线防区和8个无线防区。

相关问答

4线制 脉冲 电子围栏 有啥用?

脉冲电子围栏基本原理就是发出高压脉冲,由脉冲发生器(主机)和前端围栏组成的智能型周界系统。具有防盗、报警等高安全等级的周界防范功能。现代公共安全用电...

脉冲电子围栏 系统特点?

脉冲电子围栏系统具有以下特点:(1)具有物理屏障、主动反击、延迟入侵、准确报警等特性。(2)基于脉冲机制,抗干扰能力强,适用范围广。(3)适应任意复杂地形环...

脉冲电子围栏 安装技术规范?

2、前端围栏合金线之间需保持平行等距,紧线器上下之间保持为一条竖直直线;3、附属式安装时,顶部一根合金线与实体围墙顶端的距离应≥0.7米;4、落地式安装时...

朋友们 急需赐教! 脉冲电子围栏 是什么?

[回答]高压脉冲电子围栏使用国际上最新的周界安防,周界报警概念,以“挡住居多、报警辅”。即把入侵者挡住在周界外,把犯罪阻止在再次发生之前,让入侵者知...

脉冲电子围栏 系统组成?

脉冲电子围栏系统由脉冲主机、避雷器、防护箱、终端杆、终端杆绝缘子、终端杆绝缘子固定夹、承力杆、承力杆绝缘子、中间杆、中间杆绝缘子、合金导线、高压绝...

问一下! 电子围栏 的主要功能是什么?

[回答]共图科技电子围栏系统,就是在非进出地下通道的周边区域设置脉冲电子围栏探测器,构成一道电子围墙展开防止和管理。电子围栏系统是第一道防线,也是最...

电子围栏 张力和 脉冲 区别?

脉冲电子围栏和张力电子围栏的主要区别在于原理不一样,脉冲电子围栏主要带有高压脉冲,张力电子围栏主要是根据张力的变化进行感知是否被入侵。脉冲电子围栏基...

脉冲电子围栏 统的电脉冲对人身安全是否有保障?

脉冲电子围栏统虽然脉冲电压达6000-10000V,但是脉冲的重复频率极低,每秒仅1次。脉冲的持续时间≤0.1秒。脉冲最大能量5焦耳,脉冲最大电量2.5毫科伦。由此可见...

单防区 脉冲电子围栏 和双防区脉冲电子围栏 有什么区别 谢谢 -...

单双防区主要是控制防区的数量不一样,兰星电子围栏主机单防区和双防区的区别在于单防区一台主机只能控制一个防区,而双防区主机一台主机则可以控制...

兰星 电子围栏 输出回路起什么作用?

脉冲电子围栏工作原理,脉冲发生器(lx-2018主机)通电后发射端口向前端围栏发出脉冲电压,时间间隔大约1秒发射1次,前端围栏上形成回路后把脉冲回到主机的接收...

标签:

相关阅读